DP32G負載敏感多路換向閥說明書
DP32G負載敏感多路換向閥
DP32G負載敏感多路換向閥|DP32G汽車起重機多路換向閥
用途與特征
DP32G負載敏感多路換向閥為20-100T汽車起重機定制,閥前補償,分片式結構,用于雙泵供油系統,特殊設計的合流閥片可實現雙泵雙向合流,具有手動及液控兩種操縱模式。
為汽車起重機定向開發,更突出專業功能。
雙向合流技術使變幅及伸縮速度大幅度提升。合流時共用一個壓力補償器,另一個被截止,避免了兩個壓力補償器同時工作產生的沖擊,機構動作更加平穩。
復合動作時P1,P2分別由各自的負載所決定(閥后補償產品復合動作時P1,P2同時等于最大負載壓力),故負載差異越大節能效果越明顯。
根據主機需要,可以選擇落幅及縮臂不合流,使機構運動速度及能量利用更加合理。
為汽車起重機定向開發,更突出專業功能。
雙向合流技術使變幅及伸縮速度大幅度提升。合流時共用一個壓力補償器,另一個被截止,避免了兩個壓力補償器同時工作產生的沖擊,機構動作更加平穩。
復合動作時P1,P2分別由各自的負載所決定(閥后補償產品復合動作時P1,P2同時等于最大負載壓力),故負載差異越大節能效果越明顯。
根據主機需要,可以選擇落幅及縮臂不合流,使機構運動速度及能量利用更加合理。
性能參數
| 通徑 | 公稱壓力 | 公稱流量 | 許用背壓 | 先導控制壓力 |
| 25 | 25 | 280 | 2 | 0.6-2.5 |

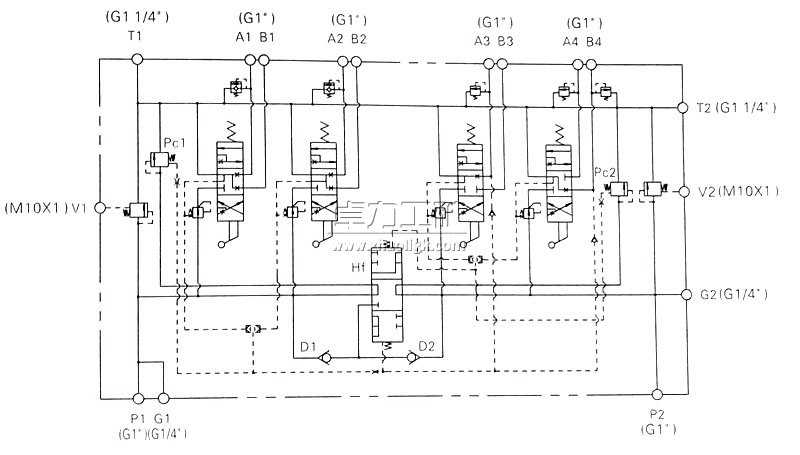
液壓原理圖

外形及連接尺寸

卓力工礦是國內知名DP32G負載敏感多路換向閥生產廠家,有豐富的經驗為客戶提供高品質的DP32G負載敏感多路換向閥及完善的售后服務,如果您想了解最新DP32G負載敏感多路換向閥價格或者更詳細信息,歡迎撥打服務熱線:
13280082001 18605374511.或者聯系在線客服:
點擊這里、立刻咨詢;我們攜程為您服務!
常見問題:DP32G負載敏感多路換向閥發貨時間? DP32G負載敏感多路換向閥售后保障? DP32G負載敏感多路換向閥訂貨需要提供什么信息?
產品標簽:DP32G負載敏感多路換向閥|
DP32G汽車起重機多路換向閥
|
上一篇:TN8負載敏感多路換向閥
下一篇:PCV22負載敏感多路換向閥

鐵路設備
運轉設備
鉆采設備
噴漿支護
提升設備
防爆電器
礦用電氣
通防設備
救援設備
化工設備
路面建筑
園林機械
節能環保設備
水利機械
泵類
電機





















